- CITY GUIDE
- PODCAST
-
17°
Νέο όργανο της NASA εντόπισε από το Διάστημα πηγές «υπερεκπομπών» μεθανίου στη Γη
Με τι συνδέονται
Νέο όργανο της NASA - Ο εντοπισμός από το διάστημα «υπερ-εκπομπών» μεθανίου στη Γη
Ένα νέο όργανο της NASA επέτρεψε να εντοπιστούν από το Διάστημα δεκάδες πηγές "υπερ-εκπομπών" μεθανίου στη Γη και οι επιστήμονες ελπίζουν η λειτουργία αυτή να επιτρέψει την ανάληψη δράσης προκειμένου να περιοριστούν οι εκπομπές αυτού του αερίου που συμβάλλει σε μεγάλο βαθμό στην κλιματική αλλαγή.
Αυτές οι πηγές "υπερ-εκπομπής" είναι εν γένει εγκαταστάσεις που συνδέονται με τους τομείς των ορυκτών καυσίμων, την επεξεργασία απορριμμάτων ή ακόμη τον αγροτικό τομέα.
Η συσκευή αυτή, που ονομάστηκε EMIT, εκτοξεύτηκε στο διάστημα τον Ιούλιο και τοποθετήθηκε στον Διεθνή Διαστημικό Σταθμό, προοριζόταν αρχικά για την παρατήρηση του τρόπου με τον οποίο η μετακίνηση ορυκτής σκόνης επηρεάζει το κλίμα.
Ωστόσο το εργαλείο αυτό αποδείχθηκε επίσης χρήσιμο για έναν άλλον σημαντικό σκοπό: επέτρεψε να εντοπιστούν περισσότερες από 50 πηγές "υπερ-εκπομπής" μεθανίου στην κεντρική Ασία, την Μέση Ανατολή και τις νοτιοδυτικές ΗΠΑ, ανακοίνωσε χθες, Τρίτη, η NASA.
Η επιχείρηση αυτή "όχι μόνον θα βοηθήσει τους επιστήμονες να εντοπίζουν καλύτερα από πού προέρχονται οι διαρροές μεθανίου, αλλά και θα βοηθήσει να κατανοήσουν πώς μπορούμε να τις αντιμετωπίσουμε και γρήγορα", σημείωσε ο διευθυντής της NASA Μπιλ Νέλσον.
Ορισμένα από τα νέφη που εντοπίστηκαν "είναι μεταξύ των μεγαλύτερων που έχουν θεαθεί ποτέ", ανέφερε επίσης σε ανακοίνωσή του ο Άντριου Θορπ, του Jet Propulsion Laboratory (JPL) της NASA. "Αυτό που βρήκαμε και σε τόσο λίγο χρόνο ξεπερνάει ήδη αυτό που θα μπορούσαμε να φανταστούμε", σημείωσε.
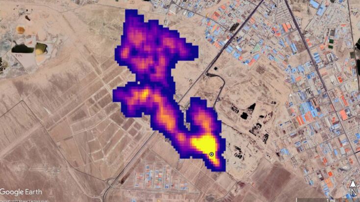
Στο Τουρκμενιστάν, το όργανο αυτό εντόπισε 12 νέφη από υποδομή φυσικού αερίου και πετρελαίου ανατολικά της πόλης-λιμάνι Χαζάρ. Με δυτική κατεύθυνση, ορισμένα από τα νέφη αυτά εκτείνονται σε περισσότερα από 32 χιλιόμετρα.
Στην πολιτεία του Νέου Μεξικού στις ΗΠΑ, άλλο νέφος μήκους περίπου 3,3 χιλιομέτρων εντοπίστηκε επάνω από ένα από τα μεγαλύτερα κοιτάσματα πετρελαίου στον κόσμο.
Στο Ιράν, νότια της Τεχεράνης, παρατηρήθηκε νέφος τουλάχιστον 4,8 χιλιομέτρων, το οποίο προερχόταν από συγκρότημα επεξεργασίας απορριμμάτων. Τα απορρίμματα μπορούν να αποτελούν σημαντική πηγή μεθανίου, καθώς αυτό προκύπτει κατά την αποσύνθεσή τους.
Οι επιστήμονες υπολογίζουν ότι αυτές οι τρεις εγκαταστάσεις εκπέμπουν αντίστοιχα 50.400, 18.300 και 8.500 κιλά μεθανίου την ώρα.
Το EMIT είναι "το πρώτο από μια νέα γενιά φασματογράφων απεικόνισης που αποσκοπούν στην παρατήρηση της Γης", υπογράμμισε η NASA, αν και οι μέθοδοι εντοπισμού μέσω δορυφόρων διαρροών μεθανίου έχουν ήδη αναπτυχθεί σε μεγάλο βαθμό τα τελευταία χρόνια.
Το μεθάνιο ευθύνεται για περίπου το 30% της υπερθέρμανσης του πλανήτη. Μολονότι παραμένει πολύ λιγότερο χρόνο στην ατμόσφαιρα από το διοξείδιο του άνθρακα, συντελεί 80 φορές περισσότερο στην αύξηση της θερμοκρασίας του πλανήτη σε περίοδο 20 ετών.
Η μείωση των εκπομπών μεθανίου θεωρείται ως εκ τούτου κρίσιμης σημασίας ώστε να καταστεί δυνατό να γίνουν σεβαστοί οι στόχοι της συμφωνίας του Παρισιού για το Κλίμα.
ΤΑ ΠΙΟ ΔΗΜΟΦΙΛΗ
ΔΙΑΒΑΖΟΝΤΑΙ ΠΑΝΤΑ
ΔΕΙΤΕ ΕΠΙΣΗΣ
Υπό ποια δικαιολογία προχώρησε σε αυτές τις διαγραφές
Ποιοι είναι οι λεγόμενοι «hasslers»
O ιαπωνικός κολοσσός προσφεύγει στη δικαιοσύνη ζητώντας επιστροφή δισεκατομμυρίων από την κυβέρνηση των ΗΠΑ
Ραγδαία εξάπλωση της ΑΙ στην Ελλάδα αλλά βαθύ χάσμα αντιλήψεων μεταξύ χρηστών και μη χρηστών
Οι αθέατες πρωτοπόροι της επιστήμης, των ιδεών, των τεχνών και των γραμμάτων: Αυτές είναι οι ιστορίες τους.
Το Coruna στο στόχαστρο της Google - Ποιες εκδόσεις λογισμικού κινδυνεύουν και πώς να προστατευτείτε
Ποια τα χαρακτηριστικά του νέου προϊόντος
Φθορίζουσες πρωτεΐνες με κβαντικές ιδιότητες υπόσχονται πρωτοφανή ακρίβεια στην παρατήρηση των κυττάρων
Αυστηρά μέτρα από τον Έλον Μασκ μετά τον κατακλυσμό παραπλανητικού υλικού για τη σύγκρουση στο Ιράν
Από το πράσινο στο κόκκινο και το χρυσό, το show των δέντρων μαγεύει, αλλά εξηγείται δύσκολα
Το κρίσιμο ερώτημα από εδώ και πέρα είναι αν η πολεμική επιχείρηση μετατρέπεται σε ένα καθεστώς όπου η ταχύτητα υπολογισμού λειτουργεί αντιστρόφως ανάλογα με την ανθρώπινη ευθύνη και φρόνηση.
Η άρνηση του Ντάριο Αμοντέι να υποχωρήσει σε θέματα ηθικής για τη στρατιωτική χρήση της AI οδήγησε σε ρεκόρ εγγραφών
Η νέα έρευνα δημοσιεύθηκε στο περιοδικό Science
H εταιρεία τοποθετείται έτσι στην κατηγορία των mid range συσκευών
Στη μελέτη συμμετείχαν περισσότεροι από 15.000 ενήλικες
Μια συζήτηση με τον καθηγητή Φιλοσοφίας της Πληροφορικής και Ψηφιακού Ανθρωπισμού στο Ιόνιο Πανεπιστήμιο
Από τα video games στα εργαστήρια και η κληρονομιά που ενέπνευσε γενιές ερευνητών
Μια συζήτηση με τη Διευθύντρια Ερευνών στο Εθνικό Αστεροσκοπείο Αθηνών
Η οικονομική δημοκρατία στην πράξη ή «το εργαλείο των αναλφάβητων»
Έχετε δει 20 από 200 άρθρα.